企業信息
北京智控理工偉業科教設備有限公司
地址:北京市通州區馬駒橋景盛南二街15號(中關村園區金橋科技產業基地)
電 話:010-82827827 82827835
傳 真:010-68948559
網 址:http://www.bjlg.com
郵 箱:Ligong99@163.com
QQ:476528239 1183686277
更多相關信息
- 無線電發送與接收實驗
- 位置隨動控制系統
- 溫度控制模型
- 信號與系統·控制理論計算機控制技術實驗箱(配USB數據采集卡、聯網型)
- 信號與系統控制理論實驗箱
- 電能表接線仿真培訓裝置
- 低壓計量反竊電仿真培訓裝置
- 10kV高壓柜實訓裝置
- 低壓電路實訓裝置
- 斷路器漏電保護培訓裝置
- 二次負荷及壓降模擬系統
- 門禁控制系統考核培訓裝置
- 巡更管理系統考核培訓裝置
- 通風排煙系統考核培訓裝置
- 氣體滅火系統培訓裝置
- 采油實訓裝置
- 傳熱操作實訓裝置
- 吸收工考核培訓裝置
- 萃取工考核培訓裝置(DCS控制)
- 輪胎硫化機實訓裝置
- 全數字交流變頻控制提升機實訓裝置
- 架線式煤礦電機車變頻調速系統實訓裝置
- 礦井提升機系統實訓裝置(直流調速)(工程型)
- 三專兩閉鎖演示裝置
- 井下雙回路供電演示裝置
- 礦井膠帶輸送機電氣控制實訓裝置
- 礦井通風機電氣控制實訓裝置
- 絡筒機電氣技能實訓裝置
- 劍桿織機電氣技能實訓裝置
- 絡筒機電氣技能實訓裝置
- 整經機電氣技能實訓裝置
- 細紗機電氣技能實訓裝置
- 梳棉機電氣技能實訓裝置
- 單軸流開棉機電氣技能實訓裝置
- 冷飲制品自動化生產線實訓系統(工程型)
- 啤酒自動化生產線過程控制實訓系統(工程型)
- 電力系統發電機保護仿真實訓裝置
- 電力系統微機變壓器保護實訓考核裝置
- 熱工儀表及控制實訓裝置
- 裝表接電工實訓系統
冷卻水系統綜合實訓考核裝置
本實用新型公開了一種冷卻水系統綜合實訓考核裝置,包括冷卻水系統, PLC控制系統,計算機系統。冷卻水系統由第一冷卻塔、第二冷卻塔、第一冷卻塔進水調節閥、第一冷卻塔出水調節閥、第二冷卻塔進水調節閥、第二冷卻塔出水調節閥、第一水泵、第二水泵、第一水泵進口調節閥、第一水泵出口調節閥、第二水泵進口調節閥、第二水泵出口調節閥、冷水機組、冷凝器進水調節閥、蒸發器出口、蒸發器進口、冷凝器出水調節閥和連接管路以及連接線路組成。計算機系統中帶有冷卻水運行控制程序和實訓考核程序。本實用新型能夠對學生進行冷卻水系統動態過程進行教學,實訓和考核。本裝置的應用推廣將會大提高學生的積極性,改善教學的效果,提高教學質量。
1,冷卻水系統實訓考核裝置,包括冷卻水系統, PLC控制系統(18),計算機系統(19) ;其特性為:冷卻水系統由第一冷卻塔(1)、第二冷卻塔(2)、第一冷卻塔進水調節閥(6)、第-冷卻塔出水調節閥(5)、第二冷卻塔進水調節閥(3)、第二冷卻塔出水調節閥(4)、第一水泵(8)、第二水泵(11)、第一水泵進口調節閥(9)、第一水泵出口調節閥(7)、第二水泵進口調節閥(10)、第二水泵出口調節閥(12)、冷水機組(14)、冷凝器進水調節閥(13)、蒸發器出口(15)、蒸發器進口(16)、冷凝器出水調節閥(17)和連接管路以及連接線路組成:計算機系統(19)帶有冷卻水運行控制程序和實訓考核程序;第一冷卻塔(1)和第二冷卻塔(2)的風機使用變頻器進行風機轉速的控制,變頻器的頻率由計算機系統(19)通過PLC系統(18)進行控制。
2,根據權利要求1所述的冷卻水系統實訓考核裝置,其特征在于:第一水泵(8)、第二水泵(11)使用變頻器進行水泵轉速的控制,變頻器的頻率由計算機系統(19)通過PLC系統(18)進行控制。
3,根據權利要求1所述的冷卻水系統實訓考核裝置,其特征在于:第一冷卻塔進水調節閥(6)、第二冷卻塔進水調節閥(3)、冷凝器進水調節閥(13)和冷凝器出水調節閥(17)是電動調節閥,閥門的開度由計算機系統(19)通過PLC系統(18)進行控制。
4,根據權利要求1所述的冷卻水系統實訓考核裝置,其特征在于:計算機系統(19)對學生進行實訓考核,實訓考核結束后自動給出評判結果。
5,根據權利要求1所述的冷卻水系統實訓考核裝置,其特征在于:計算機系統(19)設定有20種系統運行的初始狀態,實訓考核時,計算機系統隨機設定一種初始運行狀態
6,根據權利要求1所述的冷卻水系統實訓考核裝置,其特征在于:冷卻水系統中布置有溫度、壓力、流量的測點,測點的數值由計算機系統(19)通過PLC系統(18)進行采集并顯示到計算機系統中。
7,根據權利要求1所述的冷卻水系統實訓考核裝置,其特征在于:計算機系統(19)對冷卻水系統的運行進行精確控制和安全保護技術領域
本實用新型涉及中央空調教學設備,特別是一種冷卻水系統實訓考核裝置,尤其是中央空調冷卻水系統實訓考核裝置。
背景技術
中央空調系統是建筑環境與能源專業的學生需要掌握的基本知識。學生對于空調系統的基本原理、設計方法一般都能很好的掌握,能夠勝任暖通空調的設計工作。但是對于暖通空調系統的動態運行規律以及實現動態規律運行的控制方法往往認識不深,掌握不夠好。針對動態運行規律的課程并不多,同時學生的學習效果差,理解力也較差,因此開發出一套冷卻水實訓考核裝置,可以有效的提高學生對冷卻水系統的運行規律的認識和學習,并可以掌握基本的控制過程的控制方法。
發明內容
針對目前普通高校中建筑環境與能源專業的教學現狀,本實用新型設計了冷卻水實訓考核裝置,能夠對學生進行冷卻水系統動態過程進行教學,實訓,并能夠進行考核。
為實現上述目的,本實用新型采用的技術方案為:一種冷卻水實訓考核裝置,包括冷卻水系統,PLC控制系統,計算機系統。冷卻水系統由第一冷卻塔、第二冷卻塔、第一冷卻塔進水調節閥、第一冷卻塔出水調節閥、第二冷卻塔進水調節閥、第二冷卻塔出水調節閥、第一水泵、第二水泵、第一水泵進口調節閥、第一水泵出口調節閥、第二水泵進口調節閥、第二水泵出口調節閥、冷水機組、冷凝器進水調節閥、蒸發器出口、蒸發器進口、冷凝器出水調節閥和連接管路以及連接線路組成。計算機系統中帶有冷卻水運行控制程序和實訓考核程序。
第一冷卻塔和第二冷卻塔的風機使用變頻器進行風機轉速的控制,變頻器的頻率由計算機系統通過PLC系統(18)進行控制。
第一水泵、第二水泵使用變頻器進行水泵轉速的控制,變頻器的頻率由計算機系統通過PLC系統進行控制。[0第一冷卻塔進水調節閥、第二冷卻塔進水調節閥、冷凝器進水調節閥和冷凝器出水調節閥是電動調節閥,閥門的開度由計算機系統通過PLC系統進行控制。
計算機系統帶有的實訓考核程序對學生進行實訓考核,實訓考核結束后自動給出評判結果。
計算機系統帶有的實訓考核程序設定有20種系統運行的初始狀態,實訓考核時,計算機系統隨機設定一種初始運行狀態。
冷卻水系統中布置有溫度、壓力、流量的測點,測點的數值由計算機系統通過PLC系統進行采集并顯示到計算機系統中
計算機系統帶有冷卻水運行控制程序對冷卻水系統的運行進行精確控制和安全保護。
本實用新型的有益效果:通過裝置的操作、實訓和考核,在校本科生對冷卻水系統進行全面的認識和掌握,對冷卻水系統的特性進行熟悉和研究。本實用新型能夠對學生進行冷卻水系統動態過程進行教學,實訓,并能夠進行考核。一方面可以讓學生在實物上進行直觀有效的學習,另一方面讓學生在整個系統中認識不同部件的特性對系統整體性能的影響,同時更重要的是為學生提供了一個系統整體性的學習的機會。因此本裝置的應用推廣將會為暖通空調系統的教學提供更有利的平臺,可以極大提高學生的積極性,改善教學的效果,提高教學質量。
附圖說明
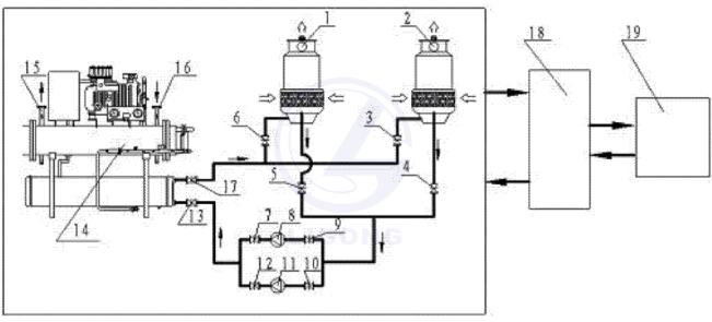
附圖1是冷卻水系統的實訓考核裝置圖。
附圖1中:1為第一冷卻塔、2為第二冷卻塔、3為第二冷卻塔進水調節閥、4為第二冷卻塔出水調節閥、5為第一冷卻塔出水調節閥、6為第一冷卻塔進水調節閥、7為第一水泵出口調節閥、8為第一水泵、9為第一水泵進口調節閥、10為第二水泵進口調節閥、11為第二水泵、12為第二水泵出口調節閥、13為冷凝器進水調節閥、14為冷水機組、15為蒸發器出口、16為蒸發器進口、17為冷凝器出水調節閥、18為PLC控制系統、19為計算機系統。
具體實施方式
本實用新型涉及一種冷卻水系統實訓考核裝置,該裝置由冷卻水系統,PLC控制系統和計算機組成。以下結合附圖通過實施例對本發明特征及其他相關特征作進一步詳細說明,以便于同行業技術人員的理解
實施例1:見附圖1,一種冷卻水實訓考核裝置,包括冷卻水系統,PLC控制系統18,計算機系統19,冷卻水系統由第一冷卻塔1、第二冷卻塔2、第一冷卻塔進水調節閥6、第一冷卻塔出水調節閥5、第二冷卻塔進水調節閥3、第二冷卻塔出水調節閥4、第一水泵8、第一水泵11、第一水泵進口調節閥9、第一水泵出口調節閥7、第二水泵進口調節閥10、第二水泵出口調節閥12、冷水機組14、冷凝器進水調節閥13、蒸發器出口15、蒸發器進口16、冷凝器出水調節閥17和連接管路以及連接線路組成。計算機系統19中帶有冷卻水運行控制程序和實訓考核程序。
第一冷卻塔1和第二冷卻塔2的風機使用變頻器進行風機轉速的控制,變頻器的頻率由計算機系統19通過PLC系統18進行控制。
第一水泵8、第二水泵11使用變頻器進行水泵轉速的控制,變頻器的頻率由計算機系統19通過PLC系統18進行控制。
第一冷卻塔進水調節閥6、第二冷卻塔進水調節閥3、冷凝器進水調節閥13和冷凝器出水調節閥17是電動調節閥,閥門的開度由計算機系統19通過PLC系統18進行控制。
計算機系統19帶有的實訓考核程序對學生進行實訓考核,,實訓考核結束后自動給出評判結果。
計算機系統19帶有的實訓考核程序設定有20種系統運行的初始狀態,實訓考核時計算機系統隨機設定一種初始運行狀態。
冷卻水系統中布置有溫度、壓力、流量的測點,測點的數值由計算機系統19通過PLC系統18進行采集并顯示到計算機系統中。
計算機系統19帶有冷卻水運行控制程序對冷卻水系統的運行進行精確控制和安全保護
本實用新型能夠對學生進行冷卻水系統動態過程進行教學,實訓,并能夠進行考核。一方面可以讓學生在實物上進行直觀有效的學習,另一方面讓學生在整個系統中認識不同部件的特性對系統整體性能的影響,同時更重要的是為學生提供了一個系統整體性的學習的機會。因此本裝置的應用推廣將會為暖通空調系統的教學提供更有利的平臺,可以極大提高學生的積極性,改善教學的效果,提高教學質量。
1,冷卻水系統實訓考核裝置,包括冷卻水系統, PLC控制系統(18),計算機系統(19) ;其特性為:冷卻水系統由第一冷卻塔(1)、第二冷卻塔(2)、第一冷卻塔進水調節閥(6)、第-冷卻塔出水調節閥(5)、第二冷卻塔進水調節閥(3)、第二冷卻塔出水調節閥(4)、第一水泵(8)、第二水泵(11)、第一水泵進口調節閥(9)、第一水泵出口調節閥(7)、第二水泵進口調節閥(10)、第二水泵出口調節閥(12)、冷水機組(14)、冷凝器進水調節閥(13)、蒸發器出口(15)、蒸發器進口(16)、冷凝器出水調節閥(17)和連接管路以及連接線路組成:計算機系統(19)帶有冷卻水運行控制程序和實訓考核程序;第一冷卻塔(1)和第二冷卻塔(2)的風機使用變頻器進行風機轉速的控制,變頻器的頻率由計算機系統(19)通過PLC系統(18)進行控制。
2,根據權利要求1所述的冷卻水系統實訓考核裝置,其特征在于:第一水泵(8)、第二水泵(11)使用變頻器進行水泵轉速的控制,變頻器的頻率由計算機系統(19)通過PLC系統(18)進行控制。
3,根據權利要求1所述的冷卻水系統實訓考核裝置,其特征在于:第一冷卻塔進水調節閥(6)、第二冷卻塔進水調節閥(3)、冷凝器進水調節閥(13)和冷凝器出水調節閥(17)是電動調節閥,閥門的開度由計算機系統(19)通過PLC系統(18)進行控制。
4,根據權利要求1所述的冷卻水系統實訓考核裝置,其特征在于:計算機系統(19)對學生進行實訓考核,實訓考核結束后自動給出評判結果。
5,根據權利要求1所述的冷卻水系統實訓考核裝置,其特征在于:計算機系統(19)設定有20種系統運行的初始狀態,實訓考核時,計算機系統隨機設定一種初始運行狀態
6,根據權利要求1所述的冷卻水系統實訓考核裝置,其特征在于:冷卻水系統中布置有溫度、壓力、流量的測點,測點的數值由計算機系統(19)通過PLC系統(18)進行采集并顯示到計算機系統中。
7,根據權利要求1所述的冷卻水系統實訓考核裝置,其特征在于:計算機系統(19)對冷卻水系統的運行進行精確控制和安全保護技術領域
本實用新型涉及中央空調教學設備,特別是一種冷卻水系統實訓考核裝置,尤其是中央空調冷卻水系統實訓考核裝置。
背景技術
中央空調系統是建筑環境與能源專業的學生需要掌握的基本知識。學生對于空調系統的基本原理、設計方法一般都能很好的掌握,能夠勝任暖通空調的設計工作。但是對于暖通空調系統的動態運行規律以及實現動態規律運行的控制方法往往認識不深,掌握不夠好。針對動態運行規律的課程并不多,同時學生的學習效果差,理解力也較差,因此開發出一套冷卻水實訓考核裝置,可以有效的提高學生對冷卻水系統的運行規律的認識和學習,并可以掌握基本的控制過程的控制方法。
發明內容
針對目前普通高校中建筑環境與能源專業的教學現狀,本實用新型設計了冷卻水實訓考核裝置,能夠對學生進行冷卻水系統動態過程進行教學,實訓,并能夠進行考核。
為實現上述目的,本實用新型采用的技術方案為:一種冷卻水實訓考核裝置,包括冷卻水系統,PLC控制系統,計算機系統。冷卻水系統由第一冷卻塔、第二冷卻塔、第一冷卻塔進水調節閥、第一冷卻塔出水調節閥、第二冷卻塔進水調節閥、第二冷卻塔出水調節閥、第一水泵、第二水泵、第一水泵進口調節閥、第一水泵出口調節閥、第二水泵進口調節閥、第二水泵出口調節閥、冷水機組、冷凝器進水調節閥、蒸發器出口、蒸發器進口、冷凝器出水調節閥和連接管路以及連接線路組成。計算機系統中帶有冷卻水運行控制程序和實訓考核程序。
第一冷卻塔和第二冷卻塔的風機使用變頻器進行風機轉速的控制,變頻器的頻率由計算機系統通過PLC系統(18)進行控制。
第一水泵、第二水泵使用變頻器進行水泵轉速的控制,變頻器的頻率由計算機系統通過PLC系統進行控制。[0第一冷卻塔進水調節閥、第二冷卻塔進水調節閥、冷凝器進水調節閥和冷凝器出水調節閥是電動調節閥,閥門的開度由計算機系統通過PLC系統進行控制。
計算機系統帶有的實訓考核程序對學生進行實訓考核,實訓考核結束后自動給出評判結果。
計算機系統帶有的實訓考核程序設定有20種系統運行的初始狀態,實訓考核時,計算機系統隨機設定一種初始運行狀態。
冷卻水系統中布置有溫度、壓力、流量的測點,測點的數值由計算機系統通過PLC系統進行采集并顯示到計算機系統中
計算機系統帶有冷卻水運行控制程序對冷卻水系統的運行進行精確控制和安全保護。
本實用新型的有益效果:通過裝置的操作、實訓和考核,在校本科生對冷卻水系統進行全面的認識和掌握,對冷卻水系統的特性進行熟悉和研究。本實用新型能夠對學生進行冷卻水系統動態過程進行教學,實訓,并能夠進行考核。一方面可以讓學生在實物上進行直觀有效的學習,另一方面讓學生在整個系統中認識不同部件的特性對系統整體性能的影響,同時更重要的是為學生提供了一個系統整體性的學習的機會。因此本裝置的應用推廣將會為暖通空調系統的教學提供更有利的平臺,可以極大提高學生的積極性,改善教學的效果,提高教學質量。
附圖說明
附圖1是冷卻水系統的實訓考核裝置圖。
附圖1中:1為第一冷卻塔、2為第二冷卻塔、3為第二冷卻塔進水調節閥、4為第二冷卻塔出水調節閥、5為第一冷卻塔出水調節閥、6為第一冷卻塔進水調節閥、7為第一水泵出口調節閥、8為第一水泵、9為第一水泵進口調節閥、10為第二水泵進口調節閥、11為第二水泵、12為第二水泵出口調節閥、13為冷凝器進水調節閥、14為冷水機組、15為蒸發器出口、16為蒸發器進口、17為冷凝器出水調節閥、18為PLC控制系統、19為計算機系統。
具體實施方式
本實用新型涉及一種冷卻水系統實訓考核裝置,該裝置由冷卻水系統,PLC控制系統和計算機組成。以下結合附圖通過實施例對本發明特征及其他相關特征作進一步詳細說明,以便于同行業技術人員的理解
實施例1:見附圖1,一種冷卻水實訓考核裝置,包括冷卻水系統,PLC控制系統18,計算機系統19,冷卻水系統由第一冷卻塔1、第二冷卻塔2、第一冷卻塔進水調節閥6、第一冷卻塔出水調節閥5、第二冷卻塔進水調節閥3、第二冷卻塔出水調節閥4、第一水泵8、第一水泵11、第一水泵進口調節閥9、第一水泵出口調節閥7、第二水泵進口調節閥10、第二水泵出口調節閥12、冷水機組14、冷凝器進水調節閥13、蒸發器出口15、蒸發器進口16、冷凝器出水調節閥17和連接管路以及連接線路組成。計算機系統19中帶有冷卻水運行控制程序和實訓考核程序。
第一冷卻塔1和第二冷卻塔2的風機使用變頻器進行風機轉速的控制,變頻器的頻率由計算機系統19通過PLC系統18進行控制。
第一水泵8、第二水泵11使用變頻器進行水泵轉速的控制,變頻器的頻率由計算機系統19通過PLC系統18進行控制。
第一冷卻塔進水調節閥6、第二冷卻塔進水調節閥3、冷凝器進水調節閥13和冷凝器出水調節閥17是電動調節閥,閥門的開度由計算機系統19通過PLC系統18進行控制。
計算機系統19帶有的實訓考核程序對學生進行實訓考核,,實訓考核結束后自動給出評判結果。
計算機系統19帶有的實訓考核程序設定有20種系統運行的初始狀態,實訓考核時計算機系統隨機設定一種初始運行狀態。
冷卻水系統中布置有溫度、壓力、流量的測點,測點的數值由計算機系統19通過PLC系統18進行采集并顯示到計算機系統中。
計算機系統19帶有冷卻水運行控制程序對冷卻水系統的運行進行精確控制和安全保護
本實用新型能夠對學生進行冷卻水系統動態過程進行教學,實訓,并能夠進行考核。一方面可以讓學生在實物上進行直觀有效的學習,另一方面讓學生在整個系統中認識不同部件的特性對系統整體性能的影響,同時更重要的是為學生提供了一個系統整體性的學習的機會。因此本裝置的應用推廣將會為暖通空調系統的教學提供更有利的平臺,可以極大提高學生的積極性,改善教學的效果,提高教學質量。



